产品目录
桃色在线视频
液体流量计
桃色成人在线视频
油流量计
桃色视频入口
椭圆齿轮流量计
电磁流量计
涡街流量计
蒸汽流量计
孔板流量计
旋进旋涡流量计
热式气体质量流量计
转子流量计
浮子流量计
靶式流量计
气体流量计
超声波流量计
磁翻板液位计
浮子液位计
浮球液位计
玻璃管液位计
雷达液位计
超声波液位计
投入式液位计
压力变送器
差压变送器
液位变送器
温度变送器
热电偶
热电阻
双金属温度计
推荐产品
联系桃色APP直播软件
- 金湖桃色APP直播软件仪表有限公司
- 联系电话:15195518515
- 在线客服:1464856260
- 电话:0517-86801009
- 传真号码:0517-86801007
- 邮箱:1464856260@qq.com
- 网址:http://www.hdl-enamel.com
- 地址:江苏省金湖县理士大道61号
优化Modbus协议系统便捷液体涡轮流量表的数据采集
发布时间:2020-12-22 09:22:45 点击次数:2148次
摘要:集气站监控设备众多,包括加热炉、分子筛、火气探测设备、液体涡轮流量表设备,各个设备都有各自的通讯协议。本文讲述了集气站多种 Modbus 协议设备的数据采集过程,并通过以太网通讯在组态软件中进行数据监控的技术。结果表明,该技术能长久稳定运行。
引言
集气站是收集气井所生产天然气的站场,在集气站内对天然气进行节流降压、加热、调压计量等各种工艺预处理,设备众多且分散。为方便进行检测和操作,必须进行统一的数据采集,在监控台进行数据的管理。集气站设备主要包括加热炉、液体涡轮流量表、分子筛、火灾报警盘,以及供电设备 UPS 等,这些不同厂家的设备基本都支持Modbus 协议,通过 Modbus 通讯可以将这些数据采集。为了有效降低成本,设计了如图 1 所示的系统。系统采用西门子 S7-300 控制器,通过以太网连接上位机监控软件,再通过 MP277 连接S7-200 的方式。S7-200 控制器自带 RS485 接口,能够进行 Modbus 通讯,采集现场各种设备数据。*后通过以太网通讯将设备数据上传至监控软件,方便操作人员进行监控,该方案简单有效,能够实现集气站内设备的状态监控,数据处理,有效的进行天然气的生产工作。

1 数据采集
S7-300 控制器与 S7-200 控制器之间的通讯是实现系统数据采集的关键,EM277 可以方便的实现 S7-300 与 S7-200 之间的 PROFIBUS DP 通讯,只需要在 STEP7 中进行 S7-300 控制站的组态,简单配置 EM277 设备。选中 STEP7 的硬件组态窗口中的菜单 Optionà Install new GSD,导入 SIEM089D.GSD 文件,安装 EM277 从站配置文件。导入 GSD 文件后,在右侧的设备选择列表中找到 EM277 从站,根据需要的通讯字节数,选择一种通讯方式。本文中需要通讯的数据量比较大,选择了*大的 64 字节输入/64 字节输出的配置。S7-300 的硬件下载完成后,将 EM277 的拨位开关拨到与以上硬件组态的设定值一致。

1.2 程序处理
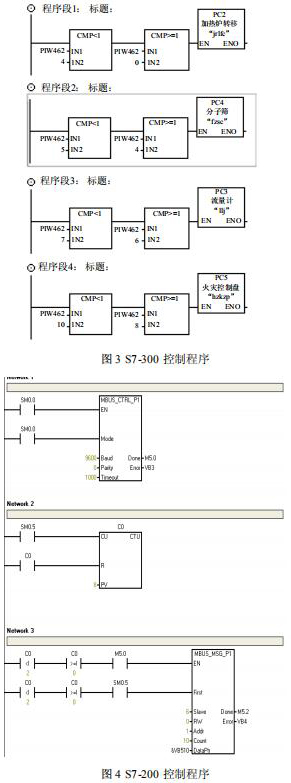
在 S7-200 系统中不需要对通讯进行组态和编程,只需要将要进行通讯的数据整理存放在 V 存储区,与 S7-300 组态 EM277 从站时的硬件 I/O地址相对应就可以了。控制器中的程序如图 3、 图 4 所示。V4.0 STEP 7 MicroWIN SP6 中循环处理数据,调用“MBUS_CTRL_P1”和“MBUS_MSG_P1”功能,安装设定的步序采集下表所示的设备数据,将数据循环放置在配置的通讯区中 V 变量区,并为读取的数据设置数据包号码,以方便 S7-300进行识别。
Step7 中进行读取数据,根据读取数据包的序号进行对数据进行区分,对应不同的设备参数。
2 监控界面
上位机通过以太网与控制器进行连接,采用易控(INSPEC)组态软件进行设计。易控是基于Microsoft 操作平台.Net 的通用监控软件,它的画面精美 、功能创新,大大提升了系统档次。系统开发的界面如图 5 所示,分为“气站概览”、“加热炉”、“分子筛”、“火气探测”、“历史数据”、“报警信息”、“报表”选项,包括各个设备的监控,可以采集运行数据、设置运行参数。

3 结束语
文中所述的数据采集监控技术已经成功地应用到集气站现场,经过长久的运行,系统运行状态良好,操作人员在上位机上能够实时检测现场所有设备的运行状态和数据,并可以对设备进行参数设置,满足集气站的数据采集监控设计要求,并且采集的数据两小时记录一次,填充在报表中,每天在 12 点-12 点 15 分之间进行报表的一次保存和自动打印,并可进行历史数据的查询,非常方便现场操作人员对整个集气站的监控管理工作。
引言
集气站是收集气井所生产天然气的站场,在集气站内对天然气进行节流降压、加热、调压计量等各种工艺预处理,设备众多且分散。为方便进行检测和操作,必须进行统一的数据采集,在监控台进行数据的管理。集气站设备主要包括加热炉、液体涡轮流量表、分子筛、火灾报警盘,以及供电设备 UPS 等,这些不同厂家的设备基本都支持Modbus 协议,通过 Modbus 通讯可以将这些数据采集。为了有效降低成本,设计了如图 1 所示的系统。系统采用西门子 S7-300 控制器,通过以太网连接上位机监控软件,再通过 MP277 连接S7-200 的方式。S7-200 控制器自带 RS485 接口,能够进行 Modbus 通讯,采集现场各种设备数据。*后通过以太网通讯将设备数据上传至监控软件,方便操作人员进行监控,该方案简单有效,能够实现集气站内设备的状态监控,数据处理,有效的进行天然气的生产工作。

1 数据采集
S7-300 控制器与 S7-200 控制器之间的通讯是实现系统数据采集的关键,EM277 可以方便的实现 S7-300 与 S7-200 之间的 PROFIBUS DP 通讯,只需要在 STEP7 中进行 S7-300 控制站的组态,简单配置 EM277 设备。选中 STEP7 的硬件组态窗口中的菜单 Optionà Install new GSD,导入 SIEM089D.GSD 文件,安装 EM277 从站配置文件。导入 GSD 文件后,在右侧的设备选择列表中找到 EM277 从站,根据需要的通讯字节数,选择一种通讯方式。本文中需要通讯的数据量比较大,选择了*大的 64 字节输入/64 字节输出的配置。S7-300 的硬件下载完成后,将 EM277 的拨位开关拨到与以上硬件组态的设定值一致。

1.2 程序处理
在 S7-200 系统中不需要对通讯进行组态和编程,只需要将要进行通讯的数据整理存放在 V 存储区,与 S7-300 组态 EM277 从站时的硬件 I/O地址相对应就可以了。控制器中的程序如图 3、 图 4 所示。V4.0 STEP 7 MicroWIN SP6 中循环处理数据,调用“MBUS_CTRL_P1”和“MBUS_MSG_P1”功能,安装设定的步序采集下表所示的设备数据,将数据循环放置在配置的通讯区中 V 变量区,并为读取的数据设置数据包号码,以方便 S7-300进行识别。
Step7 中进行读取数据,根据读取数据包的序号进行对数据进行区分,对应不同的设备参数。
2 监控界面
上位机通过以太网与控制器进行连接,采用易控(INSPEC)组态软件进行设计。易控是基于Microsoft 操作平台.Net 的通用监控软件,它的画面精美 、功能创新,大大提升了系统档次。系统开发的界面如图 5 所示,分为“气站概览”、“加热炉”、“分子筛”、“火气探测”、“历史数据”、“报警信息”、“报表”选项,包括各个设备的监控,可以采集运行数据、设置运行参数。

3 结束语
文中所述的数据采集监控技术已经成功地应用到集气站现场,经过长久的运行,系统运行状态良好,操作人员在上位机上能够实时检测现场所有设备的运行状态和数据,并可以对设备进行参数设置,满足集气站的数据采集监控设计要求,并且采集的数据两小时记录一次,填充在报表中,每天在 12 点-12 点 15 分之间进行报表的一次保存和自动打印,并可进行历史数据的查询,非常方便现场操作人员对整个集气站的监控管理工作。

